
Function
To charge the battery and maintain electrical system levels at 12.6—14.2 volts.
Operating Conditions
– Key switch in RUN position
– Engine running
Theory of Operation
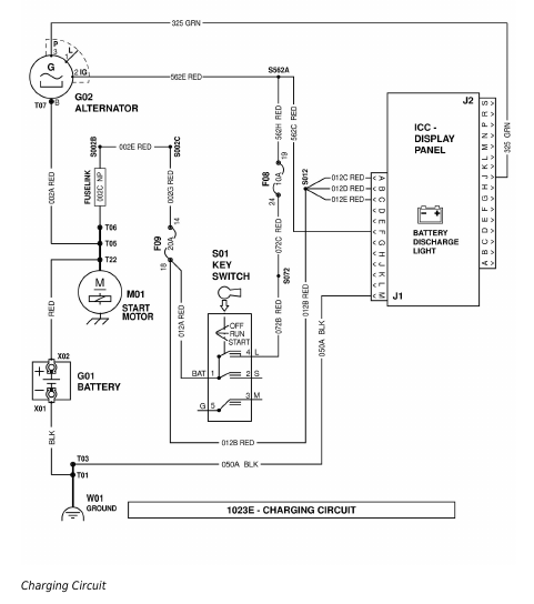
The charging system consists of an alternator with an internal rectifier/voltage regulator. An indicator light on the display panel alerts the operator of charging system problems.
Battery status is monitored by the voltage regulator sense circuit. When lower-than-normal system voltage is detected, the regulator energizes the rotating field windings in the alternator armature. The rotating magnetic field induces an alternating current in the fixed stator coils. Rectifiers convert this alternating current into the direct current needed to charge the battery. Upon reaching a full charge, the regulator switches off current to the field windings.
Should the output of the alternator become insufficient, the battery discharge indicator is activated through a regulator-switched ground connection.
The starting motor main terminal functions as the power tie point for the battery, alternator output, and electrical supply system. Alternator grounding is with the engine and frame ground circuit.
Charging Circuit – 1023E
A harness connector with two wires plugs into the back of the alternator:
Red – voltage regulator power (switched +12 V)
Green – pulse output (for tachometer/hour meter)